企业动态

当前位置:首页 > 企业动态
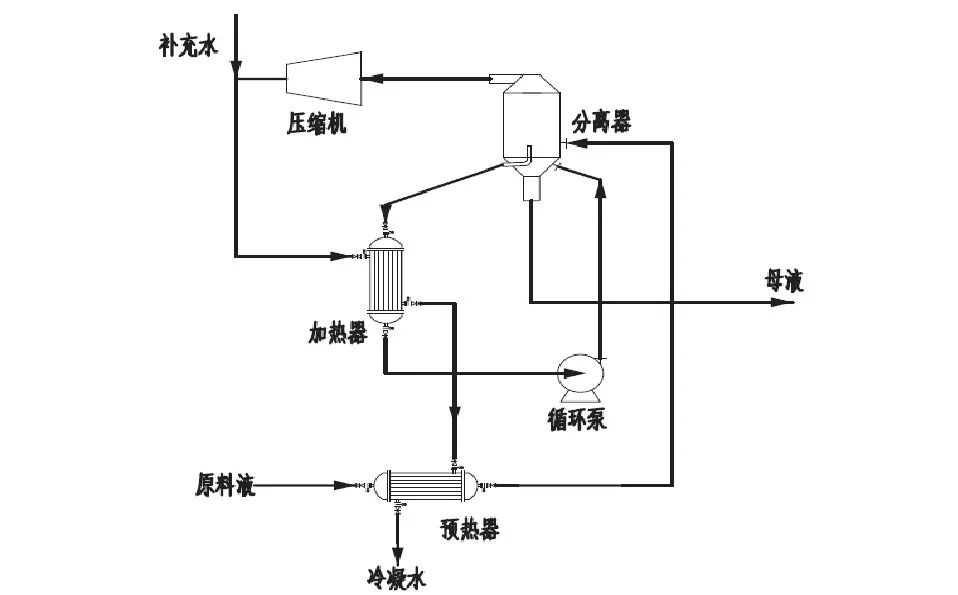
  • 电镀废水MVR处理工艺流程及原理

    电镀废水MVR处理工艺流程及原理

    伴随着电镀工艺领域的发展,电镀废水的排放也受到人们的关注,选用MVR蒸发器处理电镀废水实现废水零排放是近些年普遍的方式。今日我们给各位共享电镀废水MVR处理工艺流程及原理。

    查看更多 2022-10-18 企业动态 705

  • 锂离子电池废水处理工艺

    锂离子电池废水处理工艺

    MVR蒸发结晶技术作为目前更为先进的蒸发器技术,仅开机时需要少量生蒸汽,运行过程中几乎不消耗蒸汽,通过热量的再利用极大地降低企业运行成本。MVR符合国家建设节约型社会的要求,日益得到推广和应用。

    查看更多 2022-10-17 企业动态 882

  • 第三条渗滤液处置的创新路线

    第三条渗滤液处置的创新路线

    作为国内板式蒸发技术应用的创领者,迈源科技依托国内领先的蒸发技术和大量的项目实践,成功研发第三条应用在渗滤液浓缩液处置上的最新技术路线:板式蒸发技术在渗滤液浓缩液的创新应用,该技术的成功应用可有效解决渗滤液处置能耗高、处理能力衰减、设备管路结垢及清洗困难等问题,确保系统稳定运行,整体运行成本低,保障出水稳定达标排放。

    查看更多 2022-10-14 企业动态 770

  • 焦化废水处理实现零排放方法

    焦化废水处理实现零排放方法

    结晶分盐部分,通过中水回用装置后的浓盐水,具有高盐分、水质复杂、高有机物、高硬度、高含硅等特点,排出将对环境产生较大影响,通过“浓盐水高倍回用+高浓盐水高效提纯+高盐水蒸发结晶分盐”的组合工艺,实现了废水零排放

    查看更多 2022-10-13 企业动态 899

  • MVR蒸发器如何维护与保养

    MVR蒸发器如何维护与保养

    MVR蒸发器的维修是一项专业性很强的工作,所以需要有专业的维修人员对其进行细致的维修,使设备保持良好的性能,提高蒸发器的使用寿命,延长使用寿命。

    查看更多 2022-10-12 企业动态 805

  • MVR在压裂返排液处理中的应用

    MVR在压裂返排液处理中的应用

    MVR利用压缩机压缩二次蒸汽使之升温升压以替代蒸汽作为加热源。该技术不仅回收了二次蒸汽中的潜热,提高了热利用效率,还减少了冷凝水的使用,无需另设冷凝塔,减少了占地面积,降低了蒸发成本。

    查看更多 2022-10-11 企业动态 718

  • 青岛市小涧西渗滤液浓缩液MVR蒸发器处置,提效达产

    青岛市小涧西渗滤液浓缩液MVR蒸发器处置,提效达产

    为了解决青岛小涧西垃圾处置园区因浓缩液硬度高(Ca2+、Mg2+)导致的结垢问题,投资2.28亿元的青岛市小涧西渗滤液浓缩液MVR蒸发器处置效率提升达产项目,预期达到渗沥液处理能力1000t/d、浓缩液处理能力500t/d,全面消除园区因渗沥液积存产生的环境风险。

    查看更多 2022-10-10 企业动态 872

  • 煤化工废水零排放技术该怎么选

    煤化工废水零排放技术该怎么选

    零排放的难度是有目共睹的,因此对现有煤化工废水“零排放”技术进行分析,总结出不同情况下的技术选择应用,为大规模的推广零排放保驾护航,就显得尤为重要。

    查看更多 2022-10-09 企业动态 820

  • MVR技术处理渗滤液新工艺

    MVR技术处理渗滤液新工艺

    MVR技术的成功运用使得全流程物化法规模化处理渗滤液的技术路线可以成为现实,不但从根本上克服了传统物化法的缺点,而且该项技术相比传统生化法具有明显的技术优势和产业化优势。

    查看更多 2022-10-09 企业动态 827

提交需求或反馈

Demand feedback