my889900 2022-10-11 711
目前,返排液主要通过絮凝、沉淀、过滤、氧化、脱盐等工序进行组合处理,但很少有对返排液脱盐处理进行报道,尤其是MVR蒸发脱盐技术。
MVR是机械蒸汽再压缩蒸发的简称,目前国内压裂返排液达标排放的处理工艺大多先采用反渗透、电渗析等处理单元将返排液中盐分进行浓缩,浓盐水再进一步蒸发成结晶盐。MVR作为一种占地面积小,热效率高的蒸发技术,更适用于页岩气开采区的丘陵地区。MVR利用压缩机压缩二次蒸汽使之升温升压以替代蒸汽作为加热源。该技术不仅回收了二次蒸汽中的潜热,提高了热利用效率,还减少了冷凝水的使用,无需另设冷凝塔,减少了占地面积,降低了蒸发成本。
此外,该技术尤其适用于矿化度在40000~120000mg/L的废水蒸发脱盐,与结晶器联用时可以做到盐水零排放,并回收工业级NaCl。
工艺流程

压裂返排液达标处理的整个工艺流程由预处理、反渗透脱盐、MVR(机械压缩蒸发)组成。其中预处理主要包含除油、软化和沉降等,反渗透系统产生的淡水经处理后达到排放标准,浓水则进入MVR单元中蒸发为结晶盐。
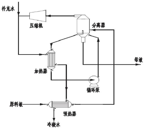
经反渗透处理后浓水氯离子达到40000 mg/L以上,钙镁等硬度离子浓度也比较适于通过MVR单元进行蒸发处理。MVR的整个流程由预热器、加热器、分离器、压缩机、循环泵组成。原料液经过预热器加热温度升高至沸点附近,然后进入蒸发器中加压蒸发,浓缩后的母液在结晶器结晶成盐,生成的二次蒸汽进入压缩机压缩升温升压。从压缩机出来的蒸汽往往是过热蒸汽,一般会补充一定的水,使其变成饱和蒸汽后再进入加热器中进行加热,加热器中被加热的料液往往含盐浓度较高,需要料液循环泵在过程中不断输入动力。不同的原料液使用的蒸发器可能有所不同,但是大体流程与图1差别不大。

页岩气返排液废水零排放处理工艺中MVR流程图
Demand feedback